- 手機:
- 137 6026 2620
- 經理:
- 何經理
- 郵箱:
- jesion.he@ac-led.com.cn
- 地址:
- 深圳市光明區公明街道上村上輦工業區5棟3樓
產品概述
高功率因素\寬電壓\TRTAC調光LED驅動芯片
?LED球泡燈/筒燈/吸頂燈/高壓燈條
?LED日光燈管/高壓燈條
?LED投光燈/泛光燈
?其他LED可控硅調光燈具
高功率因素\寬電壓\TRTAC調光LED驅動芯片
概述?????????????????????????????????????????????????????????????
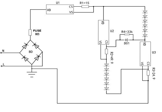
DB5200B是LED 恒流驅動控制芯片,芯片使用本司專利的恒流設定和控制技術, 輸出電流由外接CS電阻設置為10mA~120mA,且輸出電流不隨芯片VD端口電壓而變化,較好的恒流性能。系統結構簡單,外圍元件極少,方案成本低,完美兼容可控硅調光。
特點?????????????????????????????????????????????????????????????
??輸入電壓ac 110V 或ac 220V 寬電壓輸入90-270V LED常亮
??VD端口輸出電流外置可調,范圍10mA~120mA
??高功率因數0.95
??系統方案符合Title24標準低頻閃
??芯片間輸出電流偏差<±3%
??具有過熱保護功能
??芯片可與LED共用PCB板
??芯片應用系統無EMI問題
??線路簡單、成本低廉
??采用 ESOP-8 封裝
可控硅調光0-100%線型調光,調光過程無階躍,無閃爍,LED亮度均勻,同時亮暗。
極限參數?????????????????????????????????????????????????????????
參數
符號
范圍
單位
VD端口電壓
VOUT
-0.5~500
V
VD端口電流
IOUT
1~60
mA
工作溫度
TOPT
-40~120
℃
存儲溫度
TSTG
-50~150
℃
ESD耐壓
VESD
2
KV
?
熱阻參數?????????????????????????????????????????????????????????
符號
說明
ESOP-8
單位
RTHJA
熱阻(1)
89.2
℃/W
?
電氣參數?????????????????????????????????????????????????????????
(無特殊說明,TA=25℃)
符號
參數
條件
最小值
典型值
最大值
單位
Vvd_MIN
VD輸入電壓
IOUT=30mA
10
--
--
V
Vvd_BV
VD端口耐壓
IOUT=0
500
--
--
V
Ivd
輸出電流
--
10
--
120
mA
IDD
靜態電流
VOUT=10V,REXT懸空
--
0.16
0.25
mA
Vcs
CS端口電壓
VOUT=10V
--
0.6
--
V
Divd
Ivd片間誤差
IOUT=20mA
--
±3
--
%
TSC
電流負溫度補償起始點
--
--
130
--
℃
?
定購型號
封裝
包裝形式
打印
DB5200B
ESOP-8
編帶4000 顆/盤
Dobled?DB5200BXXXX
附件規格書下載
上一條 : DB3100可控硅調光IC
下一條 : HX3088高PF分段線性恒流IC
